数字信号处理-通信系统建立
一、实验目的**:**
- 透彻掌握滤波器的设计参数及其在数字滤波器设计过程中的应用流程
 - 深入学习滤波器在通信系统领域的具体应用
 
二、实验步骤**:**
利用MATLAB软件及其仿真工具对FIR数字带通滤波器进行设计与实现,在设定截止频率及在截止频率处的幅度值的基础上完成之后的任务包括绘制该滤波器的频率响应曲线并完成技术指标验证
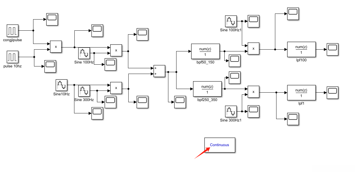
构建一个基于两载波幅度调制与解调的通信系统,并将其滤波器作为两个载波分别解调的主要组件之一。随后进行系统的性能测试以验证其带通频率特性的特性表现。


该模块名为scope用于记录波形
基带信号1为频率10Hz,幅值为2V,采样频率为1KHz的方波:

因为方波不能直接实现离散采样,在使用具有趋近于零的占空比、频率设置在1千赫兹、幅度设定在1伏特的矩形脉冲信号congjipulse(类梳状函数)时,并将其与自身相乘以完成采样的过程,请参考图示位置。

得到最终采样信号:

基带信号2为频率10Hz,幅值为2V,采样频率为1KHz的正弦波:

为了方便观看,我们将观测时间设置为1000s

在基带信号参数已设置完成后启动载波配置流程,在指导要求下将1KHz的正弦输入转换为方波型基带信号的同时将3KHz的调制信息编码为标准正弦型基带形式,并同步设置采样率至1MHz水平(如图所示)。


基带信号和载波分别相乘后的波形如下:
方波乘载波1:

正弦波乘载波2:

然后经过加法器混频如下图:

通过计算不难得知相乘后频谱搬移到载波频率,带宽为基带信号带宽
由于10Hz的方波与100Hz的载波相乘得到一个调幅信号,在其频谱中主要集中在90Hz至110Hz的范围内(注:需要注意的是,在实际应用中我们通常只关注基频成分即该调制信号的主频为10Hz的正弦信号),因此我们需要使用带通滤波器来去除该方波信号并提取所需的基频参数;之后将剩余部分交由软件系统进行后续处理
同理,在进行调幅合成时将1Khz正弦信号与3Khz载频进行相乘操作后得到的调制信号其带通滤波器的有效频率范围约为29Khz至31Khz这一范围内的滤波效果较为理想同时也能实现对原始信号的有效去杂处理
下面配置方波带通滤波器参数,如图:

现在命令窗口输入filterDesigner执行,出现如图所示界面

在本研究中所采用的滤波器阶数定为10级,在实际应用中发现更高阶数的滤波器可能会带来更优的效果。后续可以通过对比实验来验证效果。采样频率按照题目所述设置为1KHz。
点击设计滤波器,出现下图频谱

从图中可以看出确实是50到150Hz -3db左右下降,没有问题!


导出到simulink中,噢!忘了说了,应该先打开这个simulink

出现该模块,可自己设定名字,大功告成!
同理,配置正弦波带通滤波参数:

250到350Hz!

符合!更进一步
同理导入到simulink


下一步,观察带通滤波后的波形:
方波的:

可以看出,在比较中所观察到的两种波形基本相同;其中微弱程度上存在的误差可能由高频分量以及滤波器阶数的不同所导致。
正弦波的:

几乎与正弦波乘载波的信号完全一样!完美!
在解调环节中应用普通型相干解调方法,在所有参与过程的初始相位均设为零值,并且所使用的相干载波参数设置与主载波参数保持一致。

最后,让我们来配置低通滤波器解调的最后一步:

我们只需滤除基带信号即可实现通信链路中的数据传输。其中心频率即为基带信号的频率,在确保系统稳定性的情况下建议设置得稍高一些以避免可能出现的问题。根据傅里叶变换的相关理论,在频域处理时正余弦函数会分别对应于一个频率的相加与相减操作,在这种情况下取中间频点更为合适。在此基础上,在后续设计中我们将两个低通滤波器的截止频率统一设定为100Hz以简化系统架构并提高频谱利用效率


波特图完全符合!

如此,模块全部拼完!
看看解调的波形!

方波略微失真,整体符合预期!
完了吗?no,接下来要分析一下频谱并对比基带的和解调的!
首先,让我们从库中找到powergui模块,如下图,移入simulink工作区

点开我们想要分析频谱的波形scope模块,点击配置如图

如下图步骤

输出末勾选!

双击点powergui模块!



将名字那里选成你导入的,然后compute FFT就有了频谱!
- 检查滤波器的波特图,看是否达到预定要求;
 
由前所述,完全达到预定要求!
- 检查幅度调制的波形以及相加后的信号的波形与频谱是否正常;
 
如上图,波形完全符合!
方波调幅后频谱:

符合!
正弦波调幅后频谱:

符合!
相加后的频谱:

可见最高两条即为对应的调制信号,刚好在100Hz和300Hz附近,符合!
- 检查解调后的的基带信号是否正常,分析波形变形的原因和解决措施;
 

观察到解调后的方波信号存在失真现象。原因在于滤波器移除了部分高频分量,在一定程度上削弱了信号的整体质量。建议在设计参数时,尽量让系统带通范围逼近其能够达到的理想极限(亦即避免让正弦波干扰达到系统设计的关键临界点)。
计算可得290Hz为最大极限

貌似没什么用
也可能是滤波器阶数低的原因:


好像也没什么用!那可能是滤波器采样点数的原因?


一样会有失真!
综上,可能是该版本MATLAB设计的不够好,也可能是三个因素混合影响
- 实验中必须体现带通滤波器的物理意义和在实际中的应用价值。
 
物理意义:带通滤波器是一种可选择特定频率范围内的信号进行过滤的装置,在通信系统中被广泛使用以实现对目标频率的有效提取。在调幅解调过程中得到的是一个复合信号,在这个过程中不仅包含原始信息还包含载波频率成分。带通滤波器的作用就是能够从这一复合信号中分离出原始信息并有效去除载波部分的信息干扰
应用价值:通过使用带通滤波器可以有效提取原始信号并有效地去除调制信号的影响。从而能够获得原始的调幅调制信号进而恢复为原始模拟信号。通过合理选择带通滤波器的中心频率和带宽能够提高系统对抗ferential interference的能力从而提升系统的稳定性和可靠性水平。
三、结论与体会
通过本次MATLAB仿真通信系统的实验经历后,我对调制解调的理解更加深刻;对滤波器参数设计的理解更加透彻;对于简易通信系统结构我也非常熟悉;我对频谱分析也有了一定的掌握;同时我对MATLAB仿真的应用也更加熟练。
