雷达原理绪论思考题
绪论
一、填空题
1. 雷达的英文名称为Radar,其含义是用无线电方法对目标进行探测和 测距 。
空间任一点的目标位置可通过斜距、方位角以及 仰角 来表示
当雷达持续不断地对一个目标进行时间上的观测时,生成该目标运动轨迹的过程称为 追踪 。
4. 目标识别可分为基于窄带雷达的目标识别和基于 宽带 雷达的目标识别。
5. SAR是运动雷达对 静止 目标的成像。
6. ISAR通常是静止的雷达对 运动 的目标进行高分辨率成像。
7. 发射设备发出的能量通过波导或其他传输介质馈送到 天线 后向空间传播
从发射机发出的高频射频脉冲信号,通过 馈线 和收发保护开关传递给雷达天阵。
雷达天线普遍具备较强的指向性特征,从而能够有效地聚焦电磁波发射,实现更长的有效测距范围。
10. 收发开关的功能是 收发通道切换 和隔离保护作用。
11. 现代雷达接收机几乎都是 超外差 式。
12. 现代雷达都配有信号处理机,功能是将 接收机 送来的回波信号进行处理。
13. 若雷达脉冲宽度为τ,脉冲重复周期为 T r,则雷达的脉冲重复频率为 1/Ts 。
14. 若雷达的脉冲重复周期为1毫秒,脉冲宽度为1微秒,则占空比为 0.001 。
15. L频段的频率范围是 1-2 吉赫兹。
16. S频段的频率范围是 2-4 吉赫兹。
17. 若雷达脉冲重复频率为 f r、带宽为 B ,光速为 c ,则雷达的距离分辨率为 C/2B 。
二、单项选择题
1. 雷达目标的角度信息通常是指(C)。
A. 擦地角 B. 掠地角 C. 方位角或俯仰角 D. 入射角
2. 接收机的首要任务是(C)。
A. 对接收信号进行脉冲压缩,以提高距离分辨率和信噪比。
B. 对接收信号进行放大,并剔除杂波和干扰。
C. 把微弱的回波信号放大到足以进行信号处理的电平。
D. 对目标进行检测,并提取航迹信息。
3 雷达信号处理机的功能不包括下列哪项。( D )
A. 脉冲压缩 B. 恒虚警处理 C. 多普勒匹配滤波 D. 下变频
4. 下面哪一项不属于无源雷达的优点。(C )
A. 生存能力强
B. 反隐身性能好
C. 发射机功率强,探测距离远
D. 成本低廉
5. 若雷达脉冲重复频率为10 kHz、带宽为1.5 MHz,则雷达的距离分辨率为(B)。
A. 50米 B. 100米 C. 200米 D. 300米
6. 下列哪种雷达一般属于连续波体制。(B)
A. 预警雷达 B. 雷达引信 C. 搜索和警戒雷达 D. 火控雷达
四、判断题
当雷达执行目标追踪时,在这一过程中不仅可以显示或记录目标的运动轨迹(航迹),还可以预判其未来的坐标信息。
现代军事用对空监视雷达、民用航空交通管制雷达基本上都是采用边扫描边追踪技术。(×)
3. 自动检测和跟踪的优势在于能够实现对数百至数千批次目标的同步追踪;其不足之处则体现在较低的数据传输速率以及较低的测量精度上。
4. 连续跟踪是指雷达天线波束连续跟随目标。(√)
通常认为,在 radar 的距离分辨率远低于目标几何尺寸时,则被视为宽带 radar。
Synchrotron imaging technique employs signal processing methods (synchrotron and pulse compression) to achieve high-resolution imaging through the use of smaller actual aperture antennas.
7. SAR是运动雷达对运动目标的成像。 (×)
8. ISAR通常是静止的雷达对固定的目标进行高分辨率成像。 (×)
9 雷达发射机主要产生高功率的脉冲信号或者复杂波形信号。(√)
五、论述题
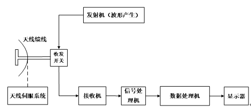
1. 分析当前有源脉冲雷达的主要组成部分时, 应重点关注哪些核心模块? 通过绘制典型的脉冲雷达组成框图, 请阐述其基本架构.
发射器、接收装置、频谱馈线系统、通信切换装置、信号处理器、数据处理器以及显示界面和天线伺服控制装置等分系统

2**、论述雷达工作的四个物理基础。**
#电磁波经物体二次辐射效应的现象、均匀速度下的直线传播特性、方向性发射与接收机制、目标运动所引发的Doppler效应。
