直流有刷电机转速、电流双闭环调速系统及Matlab/Simulink仿真分析
发布时间
阅读量:
阅读量
文章目录
-
前言
-
一、降压斩波电路(Buck Chopper)
-
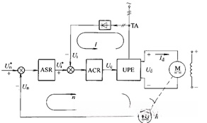
二、转速、电流双闭环直流调速系统
-
三、Matlab/Simulink仿真
-
- 3.1.仿真电路分析
- 3.2.仿真电路结果分析
-
总结
前言
变压调速是直流调速系统的主要调速方法,因此系统的硬件至少包含:可调直流电源和直流电机两部分。可调直流电源多采用直流PWM变换器,即DC-DC变流电路,将直流电变为另一固定电压或可调电压的直流电。本次可调直流电源采用降压斩波电路(Buck Choopper)。
有关直流电机调速原理,请阅读:
直流有刷电机调速原理及Matlab/Simulink仿真
一、降压斩波电路(Buck Chopper)

二、转速、电流双闭环直流调速系统
转速、电流反馈控制的直流调速系统是静、动态性能优良、应用最广的直流调速系统。启动过程只有电流负反馈,没有转速负反馈;达到稳态转速后,只有转速负反馈没有电流负反馈,二者串级连接。转速调节器的输出作为电流调节器的输入,再用电流调节器的输出控制电力电子变换器的输出。

三、Matlab/Simulink仿真

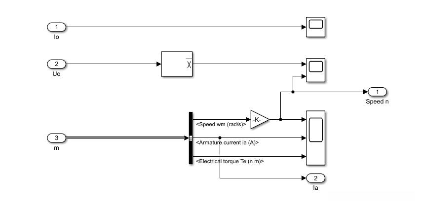
3.1.仿真电路分析

主电路包括:降压斩波电路和直流电机两部分

控制电路包括:转速调节器和电流调节器

信号测量:监测电压、转速、电流及转矩的变化
3.2.仿真电路结果分析

给定转速1750r/min,稳态转速1750r/min

稳态转速时的电压为:240V

转速、电流双闭环直流调速系统的电机启动过程

转速单闭环直流调速系统的启动过程

上图为调速过程,转速600r/min,调节的输入电压约为116V;转速1000r/min,调节的输入电压约为160V;转速1750r/min,调节的输入电压约为240V;转速1200r/min,调节的输入电压约为182V

上图为生成的PWM控制信号
总结
采用BUCK电路与DC Motor组成转速、电流双闭环直流调速系统,并通过Matlab/Simulink对该直流调速系统进行了仿真分析,为后续章节的仿真及分析奠定基础。
全部评论 (0)
还没有任何评论哟~
