基于simulink的光伏电站仿真_基于MATLAB的光伏MPPT仿真设计
发布时间
阅读量:
阅读量
基于MATLAB的光伏MPPT仿真设计

实现如下功能:改变光照时有MPPT追踪并低电压穿越的能力。
壹
MPPT控制器能够实时侦测太阳能板的发电电压,并追踪最高电压电流值(VI),使系统以最大功率输出对蓄电池充电。
应用于太阳能光伏系统中,协调太阳能电池板、蓄电池、负载的工作,是光伏系统的大脑。
构建太阳能电池模型,利用如下公式。


光伏电池阵列与负载通过DC/DC电路连接,最大功率跟踪装置不断检测光伏阵列的电流电压变化,并根据其变化对DC/DC变换器的PWM驱动信号占空比进行调节 。
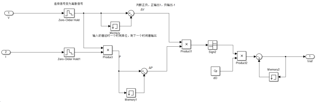
仿真模型如下所示。



贰
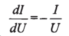
构建电导增量模型。
电导增量法通过比较太阳能电池板的电导增量和瞬间电导来输出控制信号。
当输出电导的变化量等于输出电导的负值,即满足:

太阳能电池板工作在最大功率点。当太阳能电池板的电导增量与瞬间电导的和大于0时,应增加太阳能电池板工作电压,使其达到最大功率点;
当太阳能电池板的电导增量与瞬间电导的和小于0时,应减小太阳能电池板工作电压,使其达到最大功率点。


叁
三、主电路图如下所示。
MPPT控制器能够实时侦测太阳能板的发电电压,并追踪最高电压电流值(VI),使系统以最大功率输出对蓄电池充电。
应用于太阳能光伏系统中,协调太阳能电池板、蓄电池、负载的工作,是光伏系统的大脑。



肆
仿真结果如图所示。


25°C 1000W/m^2时输出的电压。
在此不作过多的文字版说明。
想要完整版仿真模型的,微信公众号回复【MPPT】即可。

扫码关
注不迷路

全部评论 (0)
还没有任何评论哟~
